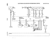
av AmeliaW109 » 2025-01-12, 21.41.18
Hittade detta elschema som kanske kan hjälpa dig.

MBKS #3859, medlem här sedan 2015 men MB-entusiast sedan 1980-talet
W109 1968 Amelia (300SEL 6.3, Doktorns, Bronze Braun ??' mil)
W123 1982 Leo (240D, Bondens, Agavegrün 65' mil)
V126 1988 Stora Blå (560SEL, Skogsägarns, Dunkelblau 48' mil)
S124 1991 Eureka (300TE 4MATIC, Alpinistens, Almandinrot 30' mil)
S124 1996 Doris (E280T, Advokatens, Blauschwartz 42' mil)
Avyttrade MB:
S210 2001 Gröngölingen (E240T, rostig och opålitlig)
W124 1986 Grisbilen (300E, sliten Tysklandsimport)